
Navštíveno 4174x


27.04.2010, 22:40 |
hawai | Upraveno: 2010-04-27 22:43:48
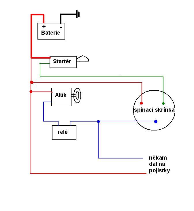
dělám teď v jednom autě elektriku a potřeboval bych poradit kam napojit ampermetr a kontrolku zapalovaní. Ampermetr mam se stupnicí - a +, podle toho jestli auto dobiji nebo bere proud jen z baterky. no a kontrolka takova ta klasicka kdyz dam klicky do zapalovani a jednou otocim, tak se rozsviti (cervena) a kdyz nastartuju, tak zhasne. ví někdo co kam dát?


28.04.2010, 07:21 |
hawai žádnej autoelektrikář nebo někdo kdo se vyzná v elektrice tu neni?

28.04.2010, 09:12 |
AR tak ampermetr jde do serie se spotrebici ale jak to udelat aby delalo + a - me nejak nenapada

28.04.2010, 09:13 |
AR no a tu ledku treba pres nejake spinaci relatko a udelat tak ze 1poloha klice zapne se stava a druha poloha klice rozepne relatko a ledka zhasne
Ametr je v autě celkem na nic, nehledě na to, že bys ho musel zapojit za baterku do serie s nějaký bočníkem, nebo něčím, bo při startu tam jsou stovky Ampér. Dle mě je rozumnější měřit "palubní" napětí, a až pokud by klesalo pod nějakou hodnotu (12V?), tak řešit, kde je chyba. Kontrolka dobíjení, takovou, jakou asi chceš, má každá 120tka, tak stačí vyguglit schéma. Předem říkám, že LEDku tam místo žárovky použit nejde. To co tu dal AR, tak myslel asi jen kontrolku 1.polohy klíčku, která má funkci tak pro efekt ;-)

28.04.2010, 13:59 |
AR crestik: tak v první větě si trochu protiřečích ;) "do serie s nějaký bočníkem" tak buď bude v serii a tedy za sebou a nebo paralelne a tedy bočník :-)
jinak psal kontrolku zapalovani tak jsem to bral tak že chce vidět že ma sepnute kličky ;) a kontrolku dobíjení zase řeší regulační relé altíku. Ad schéma shades...tam to možná vyčte ale dozví se tak leda že je to zapojené právě na ten regulátor který je u shades mimo altík narozdl o konkurence kde bývá většinou na altíku.
takže pro slovíčkaře: paralelní kombinaci Ametru a bočníku do série se spotřebičem ;-)
Pokud vím, tak hawai řeší nějaké ultra staré auto, které je rádo, že má alternátor, natož ještě nějakou moderní kombinaci alter+reg+starter+klima :-)

28.04.2010, 14:23 |
AR no pokud je to nějake megastare auto tak tam možna ani altas nebude.

28.04.2010, 17:52 |
hawai panove mate pravdu, je to stary auto, motor uz nekdo predemnou prekopal a altik tam je, jen v eletrice byl neskutecnej bordel, akorat tak o vyhoreni (napr. kabely smotany jen do sebe bez izolace, na tom naveseno treba 5 vypinacu za sebou a na konci ani nebylo nic pripojeny bylo naprosto bezny)
kontrolka zadna LEDka nebude, jen klasicka zarovka a chci aby to fungovalo, pro efekt mi to je na prd :-)
no a ampermetr se tam nejak musi dat, vzdyt pokud vim tak sposta aut kolem roku 70 ho mela, treba takova V3Ska urcite. je to nejaky takovyto:
[ Link ] jen ten muj je v jiny barve atd, ale technicky to bude to samy, akorat ze ho mam do 50A

28.04.2010, 17:57 |
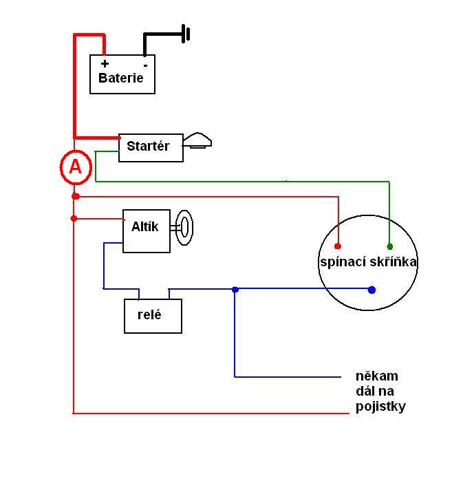
hawai co ho dat nekam mezi altik a baterku? kdyby to bralo proud jen z baterky, tak by sel do - a kdyby to dobijelo tak zase do +, nebo se pletu?
no a jeste teda nejak vymyslet tu kontrolku

co to je za auto, to byla ta Aerovka, nebo co se tu válelo v diskuzi? Dyť na to musí být tuna schémat. Pokud to pude do originálu, žádné novotiny bych nevymýšlel.
na aerovku mám doma kompletni schema elektriky. Muzu poskytnout :)
Ampermetr je v Aerovce uz z vyroby, je soucasti tachometru :)

29.04.2010, 17:22 |
hawai Crestik: jj, je to ta Aerovka co se tu o ni diskutovalo, ale jak jsem vys uz naznacil, eletrika je prekopana, misto dynama tam je altik, navic nejaky rele apod, a jelikoz tohle ma byt auto hlavne na normalni jezdeni a ne aby porad stalo, takze do puvodniho stavu to nepujde, vzhledove jo, ale altik se tam necha, prece jen to dynamo svetla skoro neutahne. v naprosto origo stavu tu mame jeste jinou aerovku a ta z aposledni 3 roky najela tak 10km, pac na dnesni dobu se s tim moc jezdit neda. no a s tema novotinama...prave ze ted davam celou palubovku do jakz takz dobovyho stavu, jenze uz tam nekdo predemnou bohuzel vyriznul dve velky diry na budiky a vyvarovat to letos nechci, uz bych rad aby to vyjelo, casem se bude vyvarovat vic veci, tak se to pak vezme najednou. a kytovat tak velkou diru nebudu, to by to hned popraskalo. takze ted tam chvili necham ampermetr a teplomer navic, a casem az se bude delat cela znova, tak se s tim neco provede
Area51: kdyby si mi to schema mohl nejak poskytnout, byl bych rad :-) nebo pokud mas cokoliv na aerovku jeste jinyho, dej vedet treba na mail, at tu z toho nedelam inzerat :-) jinak zalezi na typu tachometru, ten s ampermetrem se daval do aero 50, ja tu mam aero 30 a tam byly jen hodiny.
tak co myslite ten ampermetr? bude to fungovat takhle? a co s tou kontrolkou? nejakej napad kam s ni?